このブログは、JIS規格の製図、なかでも機械製図に関するものを掲載しています。
この頁では、JIS規格の機械製図に関係する規格を説明し、JIS規格とは違う観
点からの解説やコメントを述べています。
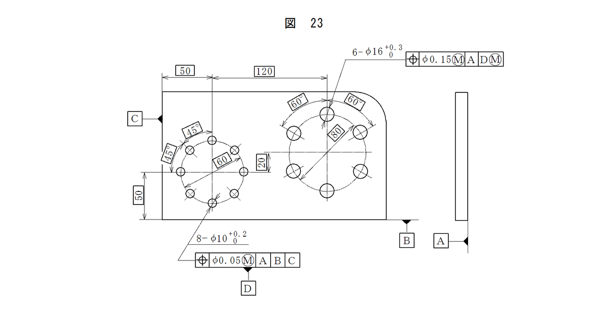
7. 形体グループをデータムとする指示 複数の穴のような形体グループの実際の位置
を他の形体又は形体グループのデータムとして指示する場合は、図23のように公差記入
枠にデータム三角記号を付ける。

備 考 1. この図示例は、八つの穴を"データムD"として指定している。
2. 六つの穴の位置度公差は、機能ゲージを用いて検査するとよい。
8. データムの設定 データム形体として設定された形体には、加工工程で、ある程度
の誤差が生じることは避けられない。その形体は、凸面状、凹面状、円すい状などのよ
うな形状となることがあるが、このような形状に対してデータムを設定する方法の例を
次に示す。
(1) 直線又は平面のデータム 直線又は平面をデータムとして指示した場合、デ
ータム形体を実用データム形体との最大間隔が可能な限り小さくらるように
置いてデータムを設定する。データム形体が実用データム形体に対して安定
している場合には、そのままの状態でデータムを設定する(図1参照)。デ
ータム形体が実用データム形体に対して不安定な場合には、このすき間が安
定するように適当な間隔をとって支えを置き、データムを設定する。この場
合、線のデータム形体に対しては2個の支え(図24)を、平面のデータムに
対しては3個の支えを用いる。

(2) 円筒軸線のデータム 円筒の穴又は軸の軸線をデータムとして指示した場
合、このデータムは穴の最大内接円筒の軸直線又は軸の最小外接円筒の軸直
線によって設定する。
データム形体が実用データム形体に対して不安定な場合は、この円筒をど
の方向に動かしても移動量が等しくなるような姿勢に設定する(図25)。

(3) 共通データム 共通軸直線又は共通中心平面のデータムは、別々のデータ
ム形体に対して、共通の実用データム形体によってデータムを設定する。
実用データム形体である二つの最小外接同軸円筒の軸直線によって設定し
た共通軸直線のデータムの例を図26に示す。

(4) 円筒の軸線で平面に垂直なデータム データムAは、データム形体Aに接す
る平らな平面によって設定する。データムBは、データムAに垂直でデータ
ム形体Bに内接する最大円筒の軸直線によって設定する(図27)。

9. データムの適用 データム及びデータム系は、関連する形体の間に幾何学的関係
を設定するための基準として用いる。
相互に関連したデータム形体及び実用データム形体の精度は、機能上の要求に対して
十分でなければならない。そのためのデータム形体には、形状公差を指定することが望
ましい。
データムの図示方法、また、その指定したデータムのデータム形体及び実用データム
形体によってそのデータムを設定する方法の例を付表に示す。




※ ショウについて
今ではほとんど死語になてしまっているが、"ショウ"という言葉がある。基準、デ
ータムのことであるが、「この面をショウにして反対面を・・・・・・」などと使われていた
ので、データムよりは加工基準面の意味合いが強かったであろうか。
このショウという言葉、よく、漢字ではどう書くのだろうかと云うことになる。"
正、証、衝"などが挙げられるが、交通の要衝と使われる"衝"が肝心なところという
意味で適しているようにも思える。
漢字で表されるとなると日本古来のものだろうが、建築や木工でこのような言葉が使
われているようなことはないようである。機械加工の分野だけであるなら外国語という
ことになり、英語のShowが候補に挙げられる。しかし正や証がさしたる根拠もなしに
これです、と言い切る人がいる反面、外来語ではとする人が全くいないのは不思議なこ
とである。
ともあれ、データム、基準面がはっきりしない図面に出くわすと、つい思ってしまう
ことはどうしても「しょうがないな・・・・・・」。